HONDA - Electric Load Detector (ELD)
Kļūdas P1297, P1298

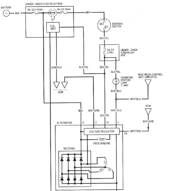
Akumulatora uzlādes algoritms automašīnās HONDA ar ELD (elektriskās slodzes devējs) būtiski atšķiras no citiem ražotājiem. Iedarbinot dzinēju, akumulatora lādēšanas kontroles un vadības sistēma veic akumulatora uzlādes līmeņa pārbaudi, elektrisko slodzi patērētājos un aprēķina nepieciešamo uzlādes līmeni. Šeit savu lomu izpilda arī ELD.

Akumulatora lādēšanas kontrole un vadība notiek pa trīs ECM līnijām -
1.- ieeja no ELD
2.- FR kontakts, ģeneratora jaudas kontrole
3.- C kontakts, ģeneratora vadība no ECM
ELD devēja izvadi -
1.- +12V no aizdedzes slēdža
2.- "-"
3.- izejošais signāls (5-1,2V)
Kļūdas
P1297 - Electric Load Detector Circuit Low Voltage
P1298 - Electric Load Detector Circuit High Voltage
Possible causes -
-Faulty Electronic Load Detector Unit
-Faulty Engine Control Module (ECM)
-Electronic Load Detector Unit harness is open or shorted
-Electronic Load Detector Unit circuit poor electrical connection